landa pressure

Landa Pressure Washer Wiring Diagram

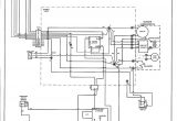
Landa Pressure Washer Wiring Diagram Delux A Rk40 5030 Series Gas Powered Hot Water Pressure Washer
Landa Pressure Washer Wiring Diagram Delux A Rk40 5030 Series Gas Powered Hot Water Pressure Washer
Landa Pressure Washer Wiring Diagram Delux A Rk40 5030 Series Gas Powered Hot Water Pressure Washer
Landa Pressure Washer Wiring Diagram What You Need to Know About Pump Bearing Housings
Landa Pressure Washer Wiring Diagram 98 07 toyota Land Cruiser 100 Fuse Diagram

...