High Pressure sodium Wiring Diagram


Warning: count(): Parameter must be an array or an object that implements Countable in /var/www/html/autocardesign.org/wp-content/themes/silegan-wordpress-theme/inc/themeson.class.php on line 625
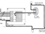
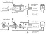
High Pressure sodium Wiring Diagram Bg 0697 150 Watt Halide Lamp Wiring Diagram Wiring Diagram
High Pressure sodium Wiring Diagram Bg 0697 150 Watt Halide Lamp Wiring Diagram Wiring Diagram