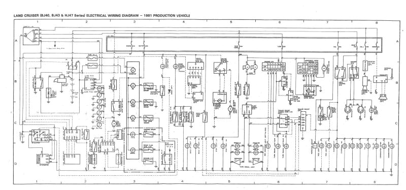
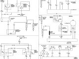
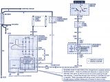
Ford Contour Fan Wiring Diagram


Warning: count(): Parameter must be an array or an object that implements Countable in /var/www/html/autocardesign.org/wp-content/themes/silegan-wordpress-theme/inc/themeson.class.php on line 625
Ford Contour Fan Wiring Diagram Diagram Ceiling Light Wiring Diagram the Main Problem Full
Ford Contour Fan Wiring Diagram Diagram Ceiling Light Wiring Diagram the Main Problem Full