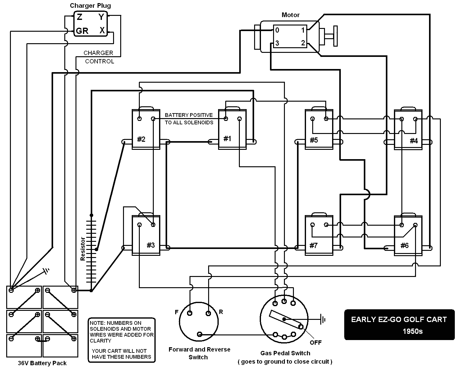
Club Car Precedent Battery Wiring Diagram


Warning: count(): Parameter must be an array or an object that implements Countable in /var/www/html/autocardesign.org/wp-content/themes/silegan-wordpress-theme/inc/themeson.class.php on line 625
Club Car Precedent Battery Wiring Diagram Yamaha Golf Cart Wire Diagram Diagram Base Website Wire
Club Car Precedent Battery Wiring Diagram Yamaha Golf Cart Wire Diagram Diagram Base Website Wire
Tags: