2002 Nissan Frontier Trailer Wiring Diagram


Warning: count(): Parameter must be an array or an object that implements Countable in /var/www/html/autocardesign.org/wp-content/themes/silegan-wordpress-theme/inc/themeson.class.php on line 625
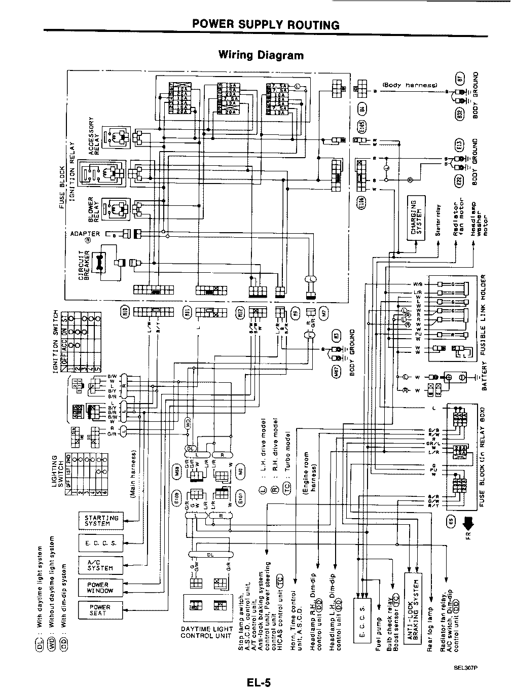
2002 Nissan Frontier Trailer Wiring Diagram A Diagram Baseda Qg18 Nissan Wiring Diagrams Completed
2002 Nissan Frontier Trailer Wiring Diagram A Diagram Baseda Qg18 Nissan Wiring Diagrams Completed
See also  Plug Wire Diagram