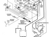
1983 Club Car Wiring Diagram


Warning: count(): Parameter must be an array or an object that implements Countable in /var/www/html/autocardesign.org/wp-content/themes/silegan-wordpress-theme/inc/themeson.class.php on line 625
1983 Club Car Wiring Diagram 7 Best Golf Cart Images Golf Carts Golf Club Car Golf Cart
1983 Club Car Wiring Diagram 7 Best Golf Cart Images Golf Carts Golf Club Car Golf Cart