01 Dodge Ram Headlight Wiring Diagram


Warning: count(): Parameter must be an array or an object that implements Countable in /var/www/html/autocardesign.org/wp-content/themes/silegan-wordpress-theme/inc/themeson.class.php on line 625
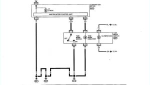
01 Dodge Ram Headlight Wiring Diagram Dodge Caravan Tail Light Wiring Diagram Diagram Base Website
01 Dodge Ram Headlight Wiring Diagram Dodge Caravan Tail Light Wiring Diagram Diagram Base Website
Tags: